



Method of Steam Heating from Central Station Mains; David N. Crosthwait, Jr.; 1,963,735
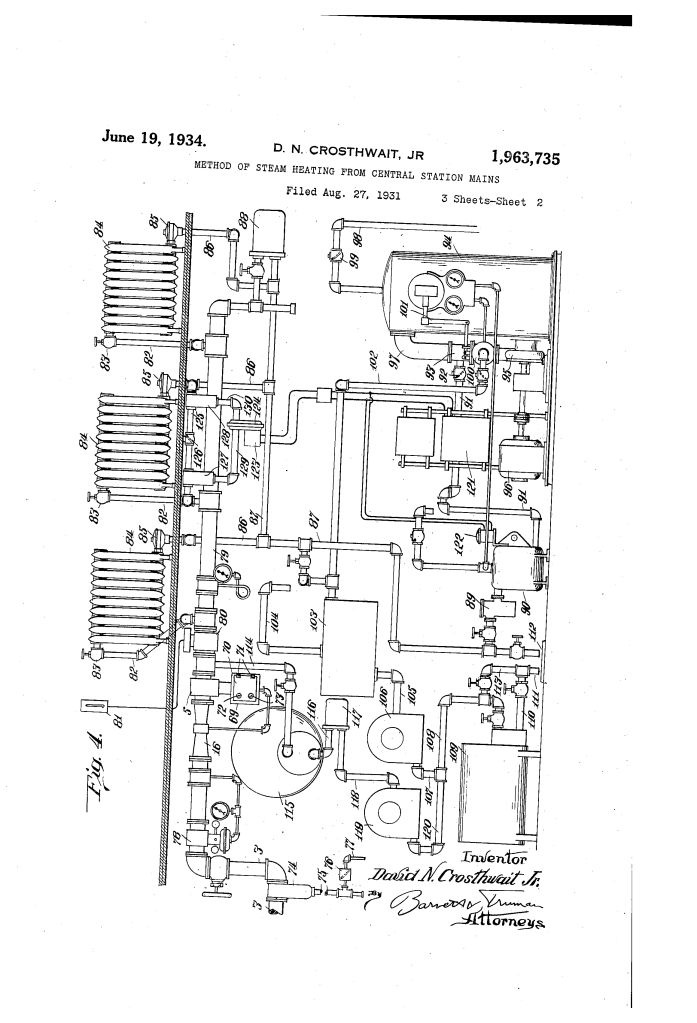
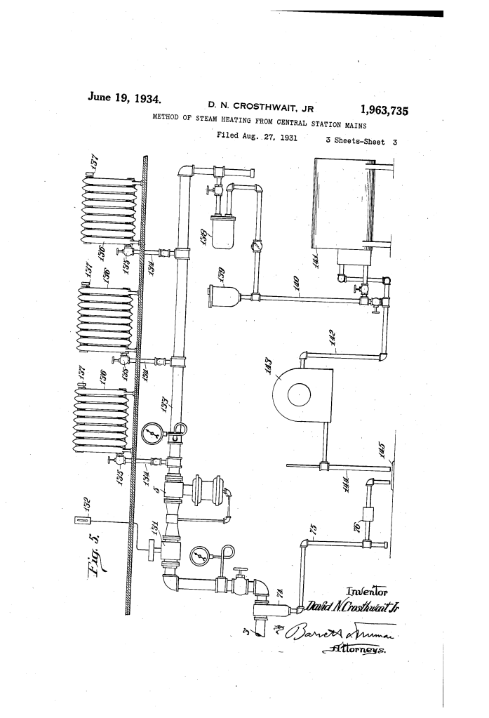
The patent by David N. Crosthwait, Jr. of Marshalltown, Iowa, describes a Method and Apparatus for Steam Heating from Central Station Mains (Patent No. 1,963,735). This invention is a sophisticated fluid-control system designed to regulate the flow of steam from a central source to multiple buildings, ensuring that no single system “starves” the others during initial startup.
The “Why”
In the early 20th century, central district heating was plagued by a massive efficiency problem: the initial condensation peak. When a cold building’s heat was first turned on, the steam condensed so rapidly that the system would draw up to four times its normal operating load. This surge—a mechanical “pain point”—meant that central boilers had to be oversized and expensive, yet they still suffered from pressure drops that left some buildings freezing while others drew too much.
The Inventor: David N. Crosthwait, Jr.
David N. Crosthwait, Jr. was one of the most prolific African American engineers of the 20th century, holding 39 U.S. patents and 80 foreign patents. As the Director of Research at Dunham-Bush, he was a master of heat transfer and fluid dynamics. His engineering philosophy was rooted in dynamic equilibrium—the belief that heating systems should behave as a single, self-balancing organism. Achieving this during the Jim Crow era, Crosthwait’s expertise was so undeniable that he was commissioned to design the heating system for Radio City Music Hall in New York.
Key Systems Section
Venturi Flow-Rate Controller
- Differential Pressure Sensing: The system utilizes a Venturi tube—a pipe with a constricted “throat.” According to Bernoulli’s principle, as steam velocity increases in the throat, its pressure drops.
- Self-Regulating Feedback: This pressure drop is transmitted via a “pressure pipe” to a flexible diaphragm that mechanically moves the valve stem without needing external electricity.
Balanced Diaphragm Actuator
- Atmospheric Compensation: The device uses two opposed diaphragms. One side is open to the atmosphere, while the other reacts to the internal steam pressure, ensuring the valve responds only to the flow rate (velocity) rather than fluctuating boiler pressures.
- Spring-Loaded Equilibrium: A calibrated tension spring holds the valve open during normal flow but allows the pressure differential to pull it closed if the flow exceeds a “safe” maximum.
The “Anti-Peak” Throttling Mechanism
- Load Balancing: Instead of allowing a “rush” of steam into a cold building, the valve limits the input to the normal maximum requirement.
- Thermal Lag Management: By forcing a slower “warm-up” period, Crosthwait effectively flattened the demand curve on the central boiler, allowing a single main to serve 4x more buildings.
Comparison: Standard District Heating vs. The Crosthwait Method
| Feature | Standard Methods (Pre-1934) | The Crosthwait Innovation |
| System Load | Subject to extreme “Peak Surges” | Sustained “Flat” demand curve |
| Boiler Size | Must be oversized for peak demand | Optimized for average max load |
| Control Logic | Binary (Fully Open or Closed) | Proportional (Modulating flow) |
| Efficiency | High waste due to pressure drops | High efficiency; increased connected load |
Significance
- Modern HVAC Architecture: Crosthwait’s principles of differential pressure control are foundational to modern variable air volume (VAV) and hydronic balancing systems.
- Urban Scalability: This invention made large-scale district heating (like the system under Manhattan) economically viable by reducing the infrastructure cost of steam mains.
- Sustainability: By eliminating the need for massive “peak” boilers, he reduced coal/oil consumption, a direct precursor to modern energy-efficient building standards.
